|
一、 工作原理
汽水混合器主要有喷管、壳体、网板、垫圈组成。
被加热水通过呈拉伐尔的喷管时,蒸汽从喷管外侧通过管壁上的许多斜向小孔喷入水中,两者在高速流动中瞬时良好混合,以达到加热水的目的。调节蒸汽侧阀门(手动调节阀门或电动调节阀),就可以得到所需温度的热水。
二、安装要求
(1) 设备使用条件
1、 安全运行条件:进入加热器的蒸汽压力:P0
QSH-4~QSH-24 P0≤1.6Mpa
QSH-32~QSH-48 P0≤1.6Mpa
2、 良好运行条件:
QSH-4~QSH-24 P1+0.05≤ P0≤1.6Mpa
QSH-32~QSH-48 P1+0.05≤ P0≤1.6Mpa
P0_蒸汽压力 (Mpa)
P1_进水压力 (Mpa)
3、 对于QSH-32~QSH-48产品在循环系统中,如果进水压力较高(不能满足P1+0.05≤ P0条件时),加热器应装在水泵的吸水侧,采用热水循环泵,使之良好运行。
4、 在开式系统中,进水压力P1应≥1.0kgf/cm2表压.当热源采用过热蒸汽时,应分段加热,否则产生剧烈振动。
(2)运用范围
1、用于热水采暖系统中,作加热设备,代替原面式换热器。
2、用于浴室加热水,送入水箱,代替热水箱中原高噪声、强振动的蒸汽直接加热方式。
3、用于除氧器预热软水。
(3)安装方式
1、本设备采用水平或垂直安装均可。
2、在热水采暖系统中、当动力源为电动循环泵。本加热器在水泵的出水侧,当动力源为蒸汽喷射泵时,本汽水混合器只能安装在喷射泵的出水侧。

3、在以电动泵为循环动力的热水采暖系统中,本混合器安装在水泵进水侧的条件:

A、混合器出口水温必须低于水泵入口压力下沸腾的水温,即不能使水泵入口之水汽化。
B、必须低于水泵本身允许的工作温度。
三、使用要求
1、启停:在开式系统中,先开水侧阀门,后开蒸汽阀门;停止运行时,先关蒸汽侧阀门,再关水侧阀门。
2、在循环系统中,一般水的管路阀门是常开的,只启、停水泵。因此投入使用时,先启动水泵,后开蒸汽阀门;停止时,先关蒸汽阀门,后停水泵。
3、对于经常停电的热水采暖系统,应在蒸汽管路上设置高温电磁阀,当有电时,电磁阀处于常开位置;当停电时,电磁阀处于关阀状态,自动截断汽源,保障系统安全。
4、为了防止水进入蒸汽管中和汽水混合器文氏管堵塞,故蒸汽管靠近加热器处应装设止回阀、金属波纹管和管道过滤器。
5、采用过热蒸汽作热源时,为降低噪声,可采取分级加热(分段加热)的方式或蒸汽减温减压处理。
6、开始投入运行时,有水击现象,但很快即可自行消失。
四、安装注意点
1、使用汽水管道加热器的先决条件是蒸汽压力大于水压0.05MPa以上;
2、汽水管道加热器未通入蒸汽时,额定流量下,水头损失为5mH2O,通入蒸汽后,水头损失可按1mH2O考虑;
3、汽水管道加热器宜安装在水泵的吸水侧,当加热器安装在水泵吸水侧时,水泵与加热器之间的安装距离必需要大于加热器本体长度的三倍以上,以防水泵开启时过量的吸入蒸汽。
4、汽水管道加热器也可设置在水泵后,但要注意入水的压力要小于蒸汽的压力。
汽水管道加热器设备安装与使用
1、汽水管道加热器可水平安装,也可以竖直向上安装,蒸汽入口应水平或向下;
2、汽水管道加热器前后装设阀门、压力表及温度计,以便于观察和调节加热器工作状况;
3、汽水管道加热器宜设置旁通(水侧),便于操作;
4、蒸汽管道应就近设置止回阀,防止倒流;
5、蒸汽管道应设置过滤器,调节阀门等;
6、启动时,应先通水,再通汽;停机时,先关断汽源,再断水。
7、建议在汽水管道加热器的蒸汽入口前设置减压稳压装置,进入汽水管道加热器的蒸汽压力≤0.8MPa,并保持蒸汽压力的稳定。
8、在循环系统中,汽水管道加热器宜安装在水泵的吸水侧,并保证加热器与水泵之间的管道距离大于加热器本体长度的三倍。
9、进水压力和水量尽量保证稳定,当水量变化较大时,建设在蒸汽管道上设置自动控温装置。
10、当汽水管道加热器热水出口端的管道必须要转向时,建议加热器与弯头之间的距离大于加热器本体长度的三倍。
五、 汽水加热器的工作特点
1、蒸汽与水混合,是面接触换热,接触面水瞬间汽化膨胀,即局部爆炸,总会产生噪音。如水珠掉入沸腾油锅,会产生爆炸四溅,是同一个道理。
2、蒸汽与水混合,要求换热面越大越好(换热面越大,单位面积爆炸力越小,噪音越小),如细砂撒向水面。
3、蒸汽与水混合,要求静压越低越好(流速越快,动压越高,静压越低,缓冲效果越好,噪音越小),如拳头打向棉絮。
4、管道式汽水混合加热器由芯管(拉伐尔喷管)和外壳组成,芯管壁有很多斜孔,芯管进水端相对很小部位为喉口,芯管中间部分是混合加热区,芯管与外壳之间是蒸汽区。
5、管道式汽水混合加热器工作过程中,冷水从喉口高速喷入加热区,同时,蒸汽从芯管斜孔高速喷入加热区,汽水混合换热,生产热水。
6、管道式汽水混合加热器,核心部件是芯管,其流线形状、喉部口径、斜孔数量、斜孔角度等都是关键,综合影响到噪音、振动、压力损失等使用效果。
7、管道式汽水混合加热器,在正常工作过程中,蒸汽与水在高速和大面积状态下混合换热,无噪音、无振动,只有丝丝汽流声。
8、如果蒸汽区压力低于加热区压力,蒸汽不能进入水中,加热器不能工作。
9、如果加热器蒸汽区与加热区压力差太小,蒸汽不能高速喷入加热区,而是类似于气泡状进入加热区,蒸汽与水小面积接触换热,会产生噪音。
10、如果蒸汽压力不稳定,加热器也不能正常工作。当蒸汽区压力小于加热区压力时,水回流到蒸汽区,管道系统压力瞬间下降;当蒸汽区压力大于加热区压力,蒸汽挤压回流水冲向加热区,管道系统压力瞬间上升。如此反复,对管道系统产生冲击,而产生振动,即我们常说的水锤。
11、如果水回流到蒸汽区,蒸汽与水更小面积接触换热,而产生更大噪音,甚至是可怕的爆炸声音。
12、如果蒸汽管道不通畅,或蒸汽管道太小,加热器蒸汽区压力远小于蒸汽静态压力。如果蒸汽区压力小于加热区压力时,水回流到蒸汽区;如果水回流到蒸汽区,堵塞蒸汽斜孔,蒸汽区压力等于蒸汽静态压力,蒸汽挤压回流水冲向加热区。如此,类似于蒸汽压力不稳定,而产生噪音和振动。
885443533
六、附件(自动温度控制使用说明)
(一)概述
自动温度控制系统是一种十分实用的节能设备。在热水的制备过程中,很多场合对水温有一定要求,也有很多场合蒸汽加热能量较大,需控制蒸汽用量。采用本装置可按需要的温度生产热水,并保证按所需加热水温供给最适量的蒸汽,从而达到既控制水温,又节约蒸汽。
自动温度控制系统由温度变送器、电动(气动)调节阀、电器控制箱组成一个水温自动调节系统。
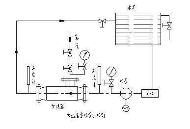
(二)简易控制图

(三)功能、特点
● 可连续检测、指示水温;
● 被控水温可设定,用数值表示;
● 实际水温与被测水温存在温度正、负偏差,控制器将按比例积分方式调节电动(气动)阀门开度,从而改变蒸汽的流量大小。
(四)主要指标
1、 测量温度范围:0-150°C
2、 控制温度范围:20-150°C
3、 控制灵敏度:±0.5
4、 控制箱功率:40W
5、 环境温度范围: 0-50°C,相对湿度不大于85%,无腐蚀性气体;
6、 使用电流:AC220-50HZ;
(五)主要配置
温度变送器-ALT型,可输出4-20mA电信号;
电(气)动调节阀;
电器控制箱,台式;规格:500X370X200;
如用户需要可配水箱上液位变送器:NR700,可输出4-20mA电信号;
(六)工作原理
安装于热水管道内的温度变送器测量水温,温度变化,引起热电阻值变化。热电偶将电信号与设定温度比较,形成'正偏差'或'负偏差'送入电器控制箱,由电器控制箱发出指定,调节阀门的开度,从而达到调节水温的目的。
如用户安装了水箱液位变送器,则当液位达到设定值时,由液位变送器给出一电信号,由控制箱发出指定,控制溢流阀排放或关闭水泵等特殊要求。
|
|
 |
|
|
不同规格的加热器,为了加热不同温度的热水,在额定流量D1(t/h)下,所需蒸汽量可由下式计算:
D0=D1C1(T2-T1)/(i0"-C2T2)=D1(qT2-qT1)/(i"-C2T2)
式中:
C1-水在T1温度下比热(KJ/Kg·℃)
C2-水在T2温度下比热(KJ/Kg·℃)
T1-进入加热器水温(℃)
T2-加热后的水温(℃)
i"-进入加热器在压力P0下的饱和蒸汽热焓(KJ/Kg)
●开式系统蒸汽消耗量表(饱和蒸汽压力为0.4MPa)
| SQS- |
4 |
6 |
8 |
10 |
12 |
16 |
20 |
24 |
32 |
40 |
48 |
| 额定进水流量D 1 |
1.2 |
2.5 |
4.5 |
7.0 |
10 |
16 |
25 |
35 |
60 |
105 |
165 |
| 加热温差℃ |
20 |
0.039 |
0.081 |
0.146 |
0.228 |
0.325 |
0.520 |
0.813 |
1.138 |
1.951 |
3.145 |
5.366 |
| 40 |
0.081 |
0.188 |
0.303 |
0.471 |
0.672 |
1.076 |
1.681 |
2.353 |
4.034 |
7.507 |
11.092 |
| 60 |
0.125 |
0.261 |
0.469 |
0.730 |
1.043 |
1.669 |
2.609 |
3.652 |
6.261 |
10.952 |
17.217 |
| 80 |
0.173 |
0.360 |
0.649 |
1.009 |
1.441 |
2.306 |
3.603 |
5.045 |
8.649 |
15.135 |
23.784 |
●循环系统蒸汽消耗量t/h
| SQS- |
4 |
6 |
8 |
10 |
12 |
16 |
20 |
24 |
32 |
40 |
48 |
| 额定进水流量D 1 |
1.2 |
2.5 |
4.5 |
7.0 |
10 |
16 |
25 |
35 |
60 |
105 |
165 |
| 加热温差℃ |
70-95 |
0.054 |
0.112 |
0.201 |
0.312 |
0.446 |
0.714 |
1.116 |
1.562 |
2.678 |
4.687 |
7.366 |
| 70-110 |
0.088 |
0.183 |
0.330 |
0.514 |
0.734 |
1.174 |
1.830 |
2.569 |
4.404 |
7.706 |
12.110 |
| 70-130 |
0.137 |
0.286 |
0.454 |
0.800 |
1.143 |
1.829 |
2.857 |
4.000 |
6.857 |
12.000 |
18.807 |
使用单位订货时,须向厂方提供以下资料,以便选择合理的加热器。
1.加热水量(或循环水量)D1 (t/h);
2.饱和蒸汽压力 P0 (MPa);
3.进水压力 P1 (MPa);
4.进水温度 T1 (℃);
5.出水温度 T2 (℃)
使用业绩:配套于电厂和环保能源设备工程;流量为5T-4500T/h,管道口径:DN20-600;
材质:碳钢和不锈钢二种,很多场合采用外壳碳钢,内件304结构;
|